Published:2009/7/22 1:28:00 Author:Jessie | From:SeekIC

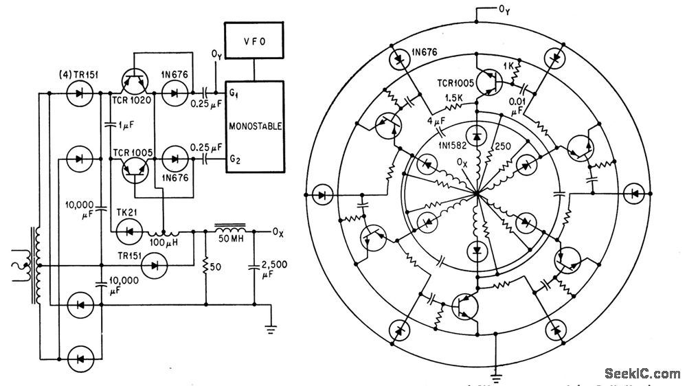
Speed range of 1,200 to 18,000 rpm is obtained with 400-cps, six-pole fractional-hp hysteresis motor by modifying scr ring counter to work in switching mode. Series rectifiers prevent spurious modes during commutation. Output OX of circuit at left goes to centet of circular configuration, and OY goes to outer circle.-R. H. Murphy, Static Alternator Controls Three-Phase Motor, Electronics, 37:15, p 30-33.
Reprinted Url Of This Article:
http://www.seekic.com/circuit_diagram/Control_Circuit/SCR_RING_COUNTER_DRIVES_HYSTERESIS_MOTOR.html
Print this Page | Comments | Reading(3)
Code: