Published:2009/7/20 2:25:00 Author:Jessie | From:SeekIC

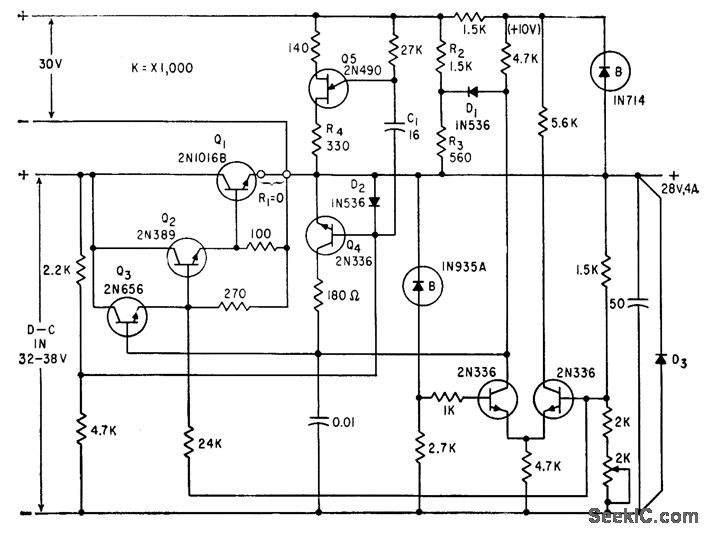
Series regulator has automatic pulsing-type short-circuit protection. D1, R2, and R3 form constant. current prelimiting circuit, and Q4 is shut-off transistor. Unijuunction transistor Q5 pulses continuously. D2 completes discharge path of C1 through R4 when Q5 fires.-A. G. Lloyd, Overload Protection for Transistor Voltage Regulators, Electronics, 33:52, p 56-59.
Reprinted Url Of This Article:
http://www.seekic.com/circuit_diagram/Control_Circuit/SHORT_CIRCUIT_PROTECTION.html
Print this Page | Comments | Reading(3)
Code: