Published:2009/7/22 1:34:00 Author:Jessie | From:SeekIC

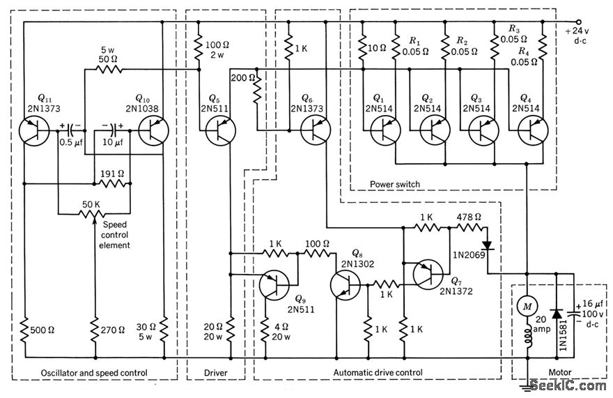
Power-switch stage consists of four 2N514 transistors in parallel, to handle starting or stalled motor current approaching 100amp.Rectifier and capacitor in parallel with motor minimize possibility of damage to power transistors when they switch off heavily inductive motor load. Variation of lime duration of on and off portions of power transistor cycle, controlled by 50K potentiometer in mvbr, provides control of motor speed while giving high staring torque.-Texas Instruments Inc., Transistor Circuit Design, McGraw-Hill, N.Y., 1963, p 477.
Reprinted Url Of This Article:
http://www.seekic.com/circuit_diagram/Control_Circuit/SWITCHING_MODE_MOTOR_SPEED_CONTROL.html
Print this Page | Comments | Reading(3)
Code: