Published:2011/8/6 8:45:00 Author:Felicity | Keyword: Seeder, Dry Channel Blockage, Alarm | From:SeekIC

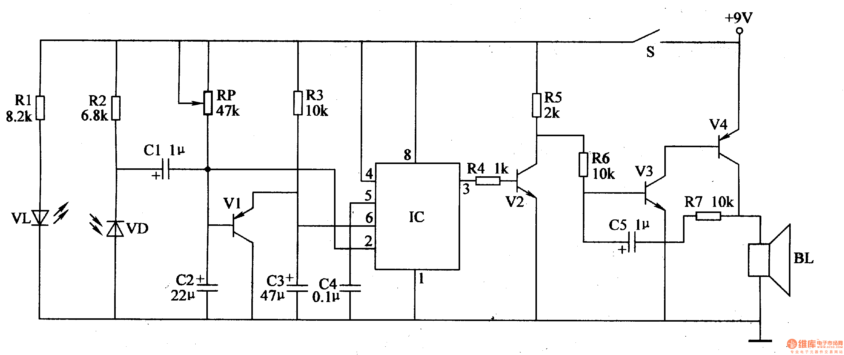
Work of the circuit
The circuit consists of infra-red detection circuit, trigger control circuit and sound alarm circuit. (It is showed in picture 4-100.)
Infra-red detection circuit consists of infrared light-emitting diode VL, infrared photodiode VD and resistors Rl, R2.
Trigger control circuit consists of transistor Vl, potentiometer RP, resistor R3, capacitor C2-C4 relative to time-base IC lC.
Sound alarm circuit consists of resistors R4-R7, transistor V2-V4, capacitor C5 and the speaker BL.
Reprinted Url Of This Article:
http://www.seekic.com/circuit_diagram/Control_Circuit/Seeder_Dry_Channel_Blockage_Alarm_the_1st.html
Print this Page | Comments | Reading(3)
Code: