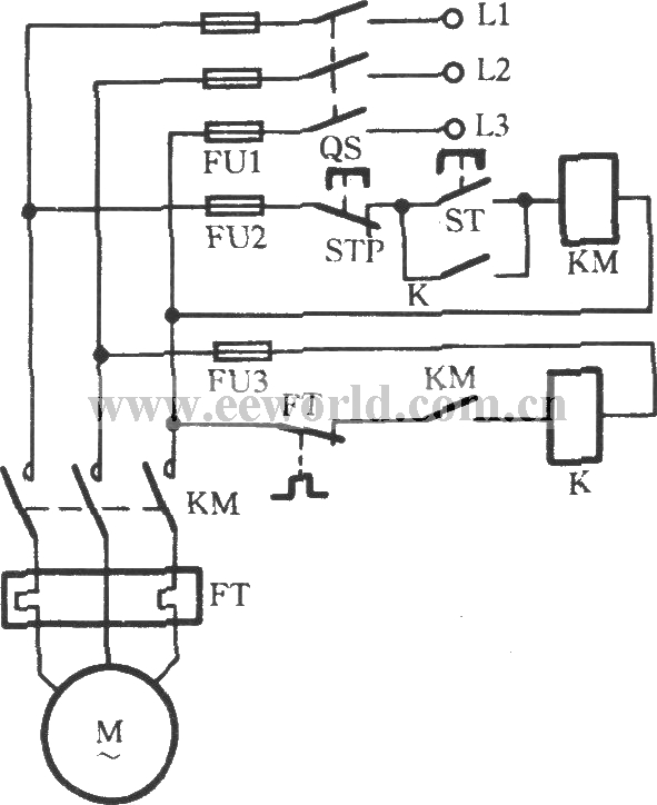
Published:2011/9/14 21:25:00 Author:Christina | Keyword: Simple, three-phase, electromotor, broken phase protection | From:SeekIC

Reprinted Url Of This Article:
http://www.seekic.com/circuit_diagram/Control_Circuit/Simple_three_phase_electromotor_broken_phase_protection_circuit.html
Print this Page | Comments | Reading(3)
Code: