Published:2009/7/9 20:52:00 Author:May | From:SeekIC




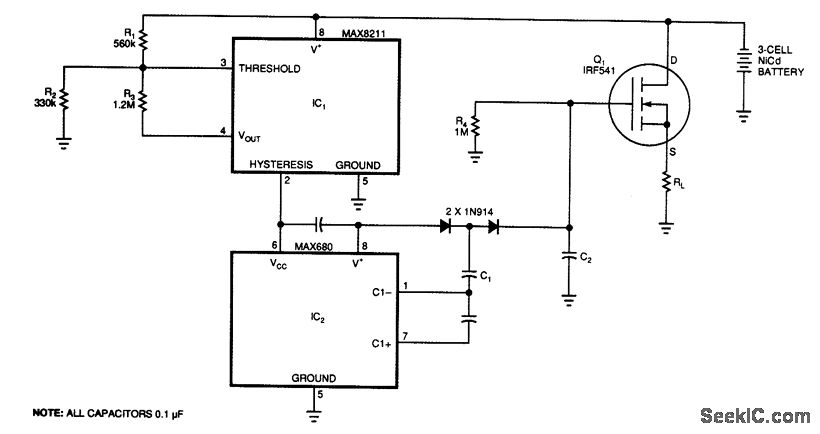
At a predetermined level of declining terminal voltage, the circuit disconnects the battery from the load and halts potentially destructive battery discharge. Q1, a high-side, floating-source MOSFET, acts as the switch. The overall circuit draws about 500 μA when the switch is closed and about 8 μA when it's open.
The values of Ry, R2, and R3 set the upper and lower voltage thresholds, Vu and Vy,, according to the relationships
For the circuit to start,V+ must exceed Vu. The voltage detector IC1 then powers IC2, but only while V+ remains above VL. Otherwise, IC2 loses its power, removes gate drive from Q1, and turns it off. IC2 is a dual charge-pump inverter that normally converts 5 V to ±10 V. Capacitors C1, C2, and the two associated diodes form a voltage tripler that generates a gate drive for Q1 that is approximately equal to two times the battery voltage.
With the values in the schematic, the circuit disconnects 3-cell Nicad battery from its load when V+ reaches a VL of 3,1 V. Approximately 0.5 V of hysteresis prevents the switch from turning on immediately when the circuit removes the load; V+ must first return to Vu, which is 3.6 V. The gate drive declines as the battery voltage declines, cause the ON-resistance of Q1 to reach a maximum of approximately 0.1 Ω, just before Y+ reaches its 3.1-V threshold. A 300-mA load current at that time will cause a 30-mV drop across the disconnect switch, The drop will be 2 to 3 mV less for higher battery voltages. Resistor R4 ensures that Q1 can adequately turn off by providing a discharge path for C2.
Reprinted Url Of This Article:
http://www.seekic.com/circuit_diagram/Control_Circuit/Switch_Control/BATTERY_SAVING_DISCONNECT_SWITCH.html
Print this Page | Comments | Reading(3)
Code: