Published:2011/5/4 1:59:00 Author:Rebekka | Keyword: Dynamic fit light control, AC switches | From:SeekIC

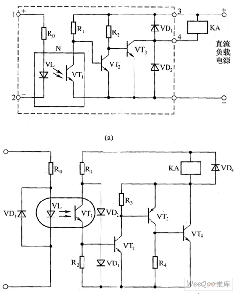
Dynamic fit light control AC switches circuit diagram.
Reprinted Url Of This Article:
http://www.seekic.com/circuit_diagram/Control_Circuit/Switch_Control/Dynamic_fit_light_control_AC_switches_circuit_diagram.html
Print this Page | Comments | Reading(3)
Code: