Published:2009/7/13 4:20:00 Author:May | From:SeekIC

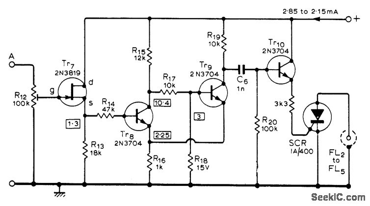
When ramp output of flash trigger circuit (given in article) is applied to input at A, flash at output of switch circuit is tripped when ramp voltage reaches level determined by setting of R12. Similar voltage-operated switches are required for other flashes.Used for taking sequence photographs such as springboard diver in flight. Settings of R12 for diferent switches are chosen for equal times between flashes, with intervals from 11 ms to 11 s. Article gives all circuits and set up procedure.Regulated 19.5-V supply is required-R. Lewis, Multi-Flash Trigger Unit, Wireless World, Nov.1973, p 529-532.
Reprinted Url Of This Article:
http://www.seekic.com/circuit_diagram/Control_Circuit/Switch_Control/MULTIFLASH_SWITCH.html
Print this Page | Comments | Reading(3)
Code: