Published:2009/7/10 4:15:00 Author:May | From:SeekIC


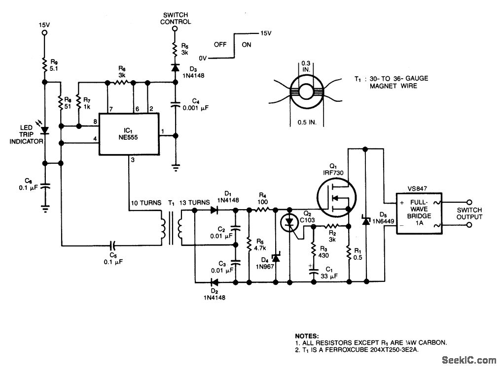
This solid-state switch senses and interrupts an overcurrent condition within 2μs. I1 allows the circuit to float. IC1 runs at 150 kHz and full-wave doubler D1/D2 provides 15 V to the gate of Q1. An overcurrent sensed across R1 triggers Q3, removes gate bias from Q1, and opens the circuit formed by the full-wave bridge and Q1. C1 and R3 allow the circuit to handle surges.
Reprinted Url Of This Article:
http://www.seekic.com/circuit_diagram/Control_Circuit/Switch_Control/POWER_MOSFET_SWITCH.html
Print this Page | Comments | Reading(3)
Code: