Published:2009/7/14 3:18:00 Author:May | From:SeekIC


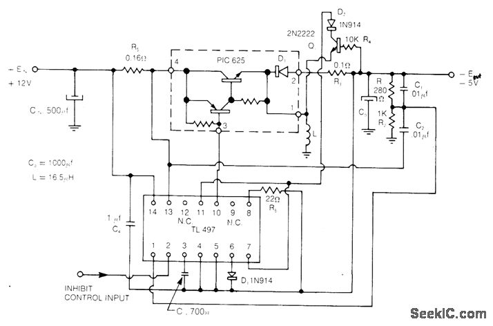
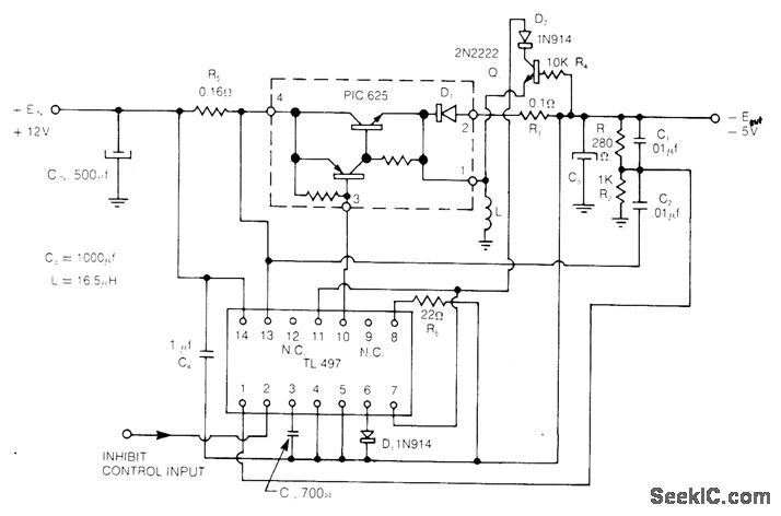
Uses Unitrode PIC625 regulator operating at 25 kHz and TL497 control circuit operating in current-limiting mode to give line and load regulation of 0.2% for input voltage of 12 V ±25%. Efficiency is 75%. Short-circuit current is automatically limited to 3 A.- Flyback and Boost Switching Regulator Design Guide, Unitrode, Watertown, MA, 1978, U-76, p 5.
Reprinted Url Of This Article:
http://www.seekic.com/circuit_diagram/Control_Circuit/Switch_Control/_5_V_FLYBACK_SWITCHING.html
Print this Page | Comments | Reading(3)
Code: