Published:2009/6/17 2:04:00 Author:May | From:SeekIC

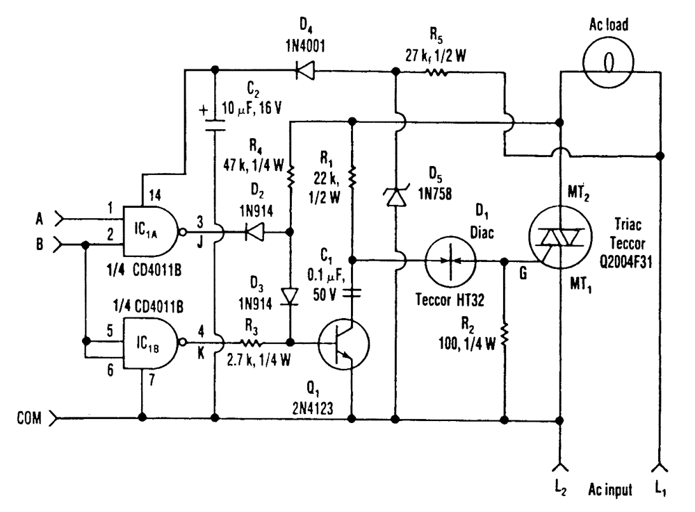
Three power levels are supplied by the two logic inputs of this enhanced circuit. R5, D4, D5, and C2 form a power supply for the logic IC. They can be omitted if another source of low voltage is available.
Reprinted Url Of This Article:
http://www.seekic.com/circuit_diagram/Control_Circuit/THREE_POWER_LEVEL_TRIAC_CONTROLLER.html
Print this Page | Comments | Reading(3)
Code: