Published:2009/7/7 3:45:00 Author:May | From:SeekIC

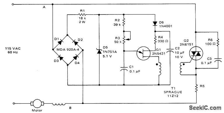
Feedback is derived from load current, eliminating need for separate connections to motor field and armature windings. When triac conducts, normal line voltage less drop across triac and R5 is applied to motor. If firing of triac is delayed in each half of AC cycle, RMS voltage of motor is reduced and speed is correspondingly reduced. Feedback maintains torque at reduced speeds. Value of R5 in ohms is equal to 2 divided by rated RMS motor current in amperes and is 0.32 ohm for 6.5-A induction motor. Suitable for use with electric drills, where good torque is obtained down to about one-third of maximum speed.- Circuit Applications for the Triac, Motorola, Phoenix, AZ, 1971, AN-466, p 7.
Reprinted Url Of This Article:
http://www.seekic.com/circuit_diagram/Control_Circuit/TRIAC_SPEED_CONTROL_WITH_FEEDBACK.html
Print this Page | Comments | Reading(3)
Code: