Published:2009/7/20 22:42:00 Author:Jessie | From:SeekIC

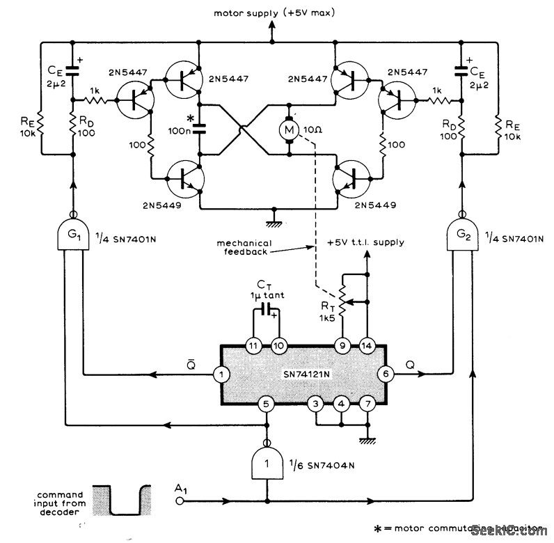
Used in nine-channel remote control system having nine identical servos fed by decoder at receiving end of data link. Variable-width pulse command from decoder is fed into TTL IC pulse-width comparator that feeds bridge-type motor drive. Command pulse controls both direction and duration of motor rotation. Article describes operation in detail and gives associated coder and decoder circuits.-M. F. Bessant, Multi-Channel Proportional Remote Control, Wireless World, Oct.1973, p 479-482.
Reprinted Url Of This Article:
http://www.seekic.com/circuit_diagram/Control_Circuit/TTL_SERVO_CONTROL.html
Print this Page | Comments | Reading(3)
Code: