Published:2009/7/22 1:45:00 Author:Jessie | From:SeekIC

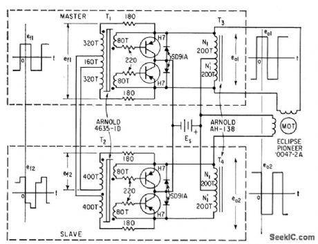
Transistors used as controlled switches in inverter Provide two-phase square-wave output from single d-c source,May also be used with hysteresis-synchronous motors to provide speed under load.-W. H. Card, Four Transistor Inverter Drives Induction Motor, Electronics, 32:8, p 60-61.
Reprinted Url Of This Article:
http://www.seekic.com/circuit_diagram/Control_Circuit/TWO_PHASE_INDUCTION_MOTOR_DRIVE.html
Print this Page | Comments | Reading(3)
Code: