Published:2011/9/12 22:03:00 Author:John | Keyword: infrared surveillance alarm | From:SeekIC

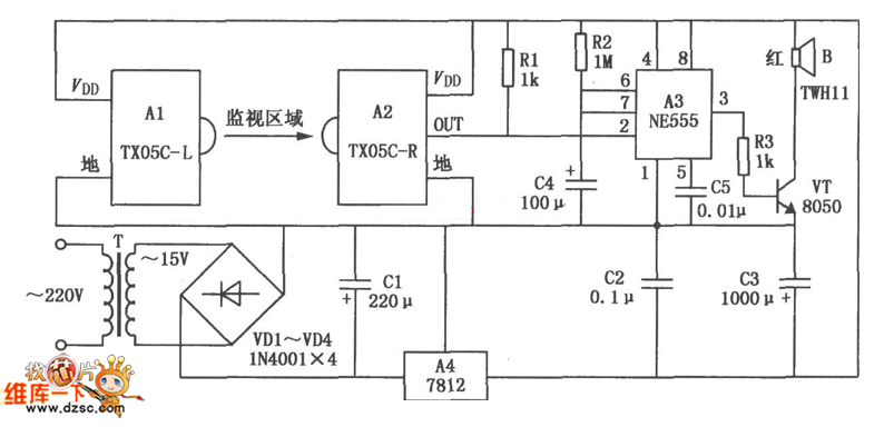
TX05C-R infrared surveillance alarm circuit is shown. It can be used for surveillance of walls, windows, doors and various restricted areas. If someone breaks into or over the alarm position, it will sound to play a security role. The circuit consists of transmitter module, receiver module, time-base circuit, power circuit, the speaker and other parts. And the power supply circuit is formed by the transformer T, rectifier diodes, three-terminal voltage regulator integrated circuit A4 and other parts. It can output 12V DC voltage to power the entire circuit.
Reprinted Url Of This Article:
http://www.seekic.com/circuit_diagram/Control_Circuit/TX05C_R_infrared_surveillance_alarm_circuit.html
Print this Page | Comments | Reading(3)
Code: