Published:2011/6/27 20:32:00 Author:Borg | Keyword: Doppler, security alarm | From:SeekIC

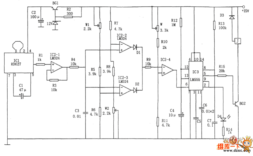
In the figure is the Doppler security alarm circuit. This circuit consists of the voltage comparator, Doppler effect sensor integrated circuit, trigger single steady and time delay circuit and so on. The chip IC3 is made of the dual time-based circuit 556, half of which composes the single steady trigger with R13 AND C7, the other half composes the single steady time delay circuit with R12 and C4, the delayed time is td=1.1R12C4, the delayed time according to the figured parameter is about 10s, which makes the master have enough time to leave the spot. The chip IC2 is adopted with the 4-op-amp LM324. IC2-2 and IC2-3 compose the window comparator.
Reprinted Url Of This Article:
http://www.seekic.com/circuit_diagram/Control_Circuit/The_Doppler_security_alarm_circuit.html
Print this Page | Comments | Reading(3)
Code: