Published:2011/6/2 9:12:00 Author:Seven | Keyword: auto-illuminance control system | From:SeekIC

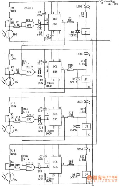
The following is an auto-illuminance control system circuit. This control system consists of 4 streams of photoelectric switch circuits. Take the first stream as an example, the light dependent resistor(LDR) is in a low resistance in the light, but it is a high resistance when the light is weak or it's dark outside. Therefore, when it's dark outside, the high voltage, which is got by the high-resistant RG, R1 and WI, flows through the NAND IC1-1(1/4 CD4011), and then it is imposed on 5-pin of IC2(555), which makes the 2-pin of IC2 to be offset due to the low LEV and the 2-pin is in a steady state, the 3-pin outputs a high LEV, the relay of J1 pulls in and relevant devices are glowing.
Reprinted Url Of This Article:
http://www.seekic.com/circuit_diagram/Control_Circuit/The_auto_illuminance_control_system_circuit.html
Print this Page | Comments | Reading(3)
Code: