Published:2011/7/23 21:57:00 Author:qqtang | Keyword: tail lamp, bicycle | From:SeekIC

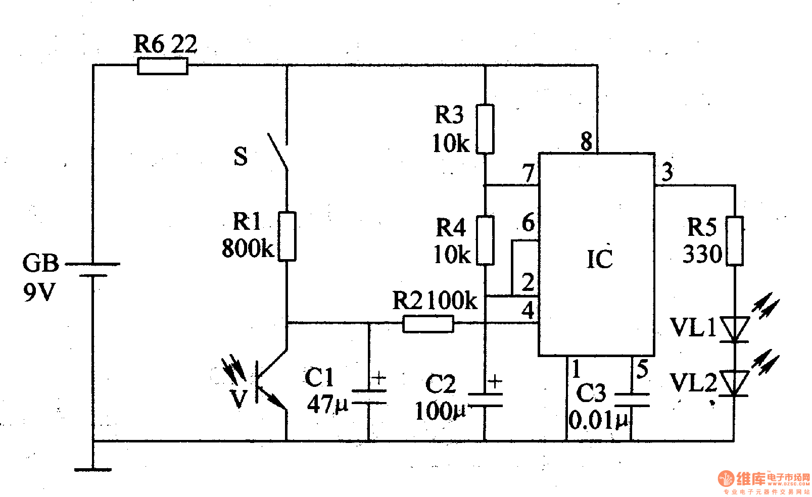
The working principle of the circuit The bicycle night flashing tail lamp circuit consists of light control circuit, trigger control circuit, astable multi-resonance oscillator and LED flashing circuit, see as figure 7-37.
The light control circuit consists of the light sensitive transistor V, capacitor C1, resistor R2 and 4-pin internal circuit of the time-based integrated circuit IC.The trigger control circuit consists of the trigger switch S, resistors R1 and R2 and capacitor C1.
Reprinted Url Of This Article:
http://www.seekic.com/circuit_diagram/Control_Circuit/The_bicycle_night_flashing_tail_lamp.html
Print this Page | Comments | Reading(3)
Code: