Published:2011/7/22 9:24:00 Author:qqtang | Keyword: air pressure switch | From:SeekIC

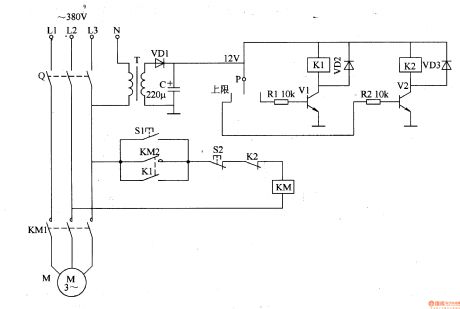
The working principle of the circuitThe electric air pressure switch circuit consists of the power supply circuit and pressure detecting control circuit, see as figure 8-129.
The power supply circuit consists of the transformer T, rectifier diode VD1 and filter capacitor C.The pressure detection control circuit consists of the pressure meter P, resistors of R1 and R2, transistors of V1 and V2, relays of K1 and K2, diodes of VD2 and VD3.
Reprinted Url Of This Article:
http://www.seekic.com/circuit_diagram/Control_Circuit/The_electric_air_pressure_switch.html
Print this Page | Comments | Reading(3)
Code: