Published:2011/6/22 4:13:00 Author:Borg | Keyword: integrated protection, alarm | From:SeekIC

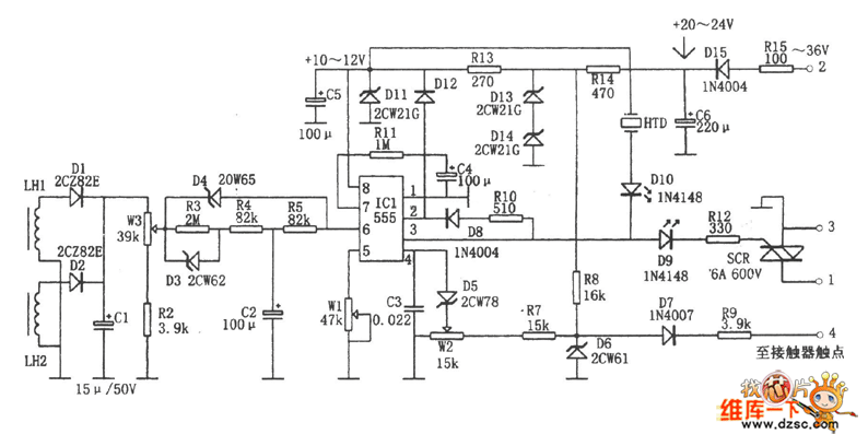
The integrated protection equipment fulfills the auto power failure protection of overload, phase breaking, short circuit and so on, and it can block the motor by limiting time between phase and ground of the motor or loading cable. The core of the equipment is the 555 time-base circuit, it makes full use of the features of 555 trigger offset, reset and control, such as using the prior reset feature of 4-pin as the input terminal of the leakage detection; using the high impedance threshold value feature of 6-pin, when there are failures of overload, phase breaking and short circuit, it is working as the reset terminal of over-current protection.
Reprinted Url Of This Article:
http://www.seekic.com/circuit_diagram/Control_Circuit/The_motor_integrated_protection_alarm_circuit.html
Print this Page | Comments | Reading(3)
Code: