Published:2011/7/21 22:21:00 Author:qqtang | Keyword: plastic regenerator, control circuit | From:SeekIC

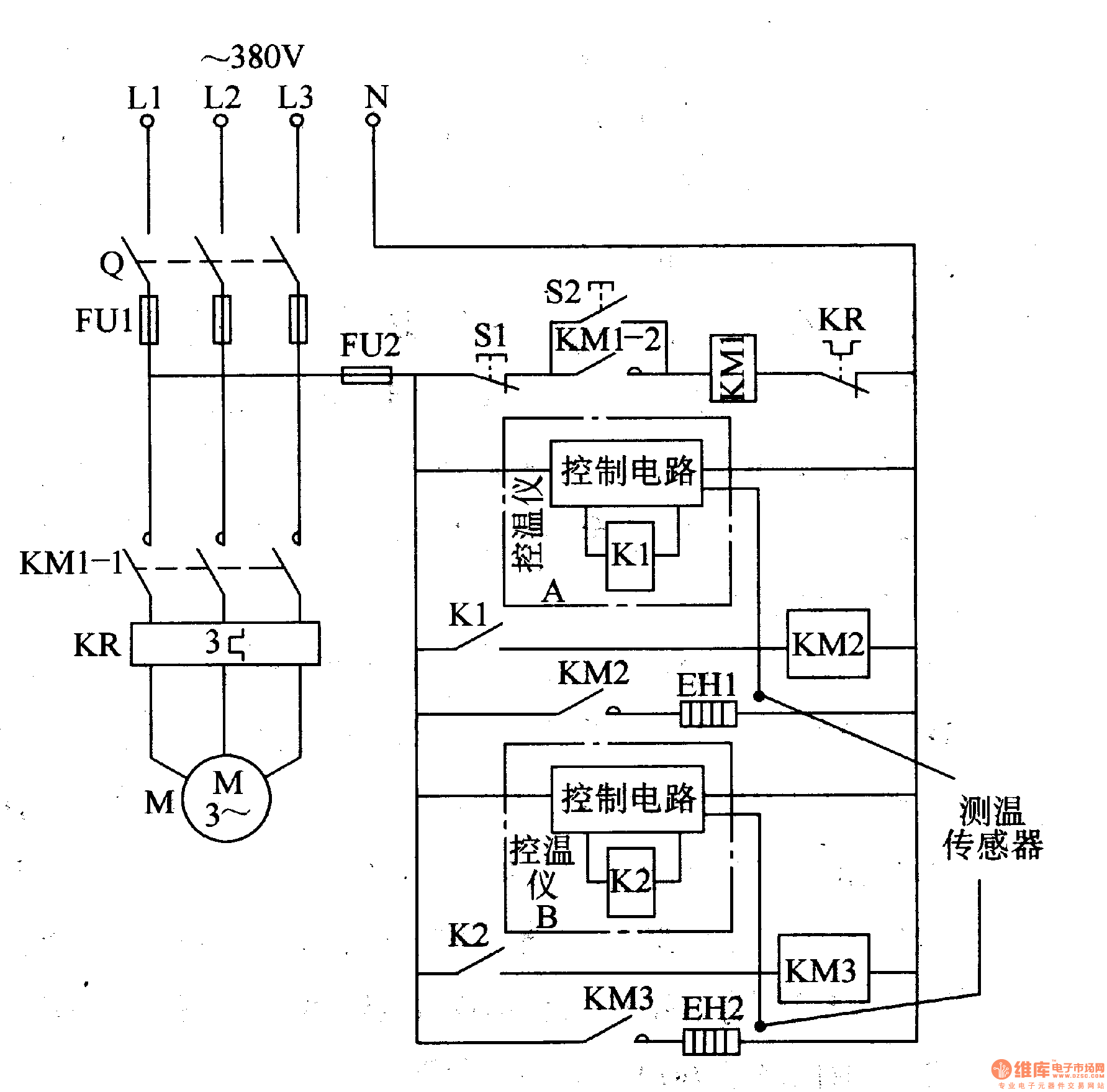
The working principle of the circuit The plastic regenerator control circuit consists of the motor main control circuit and electric heater temperature control circuit, see as figure 8-140.
The motor main control circuit consists of edge switch Q, fuses of FU1 and FU2, the AC contactor KMI, heat relay KR, stop key SI, starting key S2 and motor M. The heater temperature control circuit consists of the AC contactors of KM1 and KM2, the temperature controllers A and B, the plastic pre-heater EHI and melting heater EH2.
Reprinted Url Of This Article:
http://www.seekic.com/circuit_diagram/Control_Circuit/The_plastic_regenerator_control_circuit.html
Print this Page | Comments | Reading(3)
Code: