Published:2011/6/27 20:19:00 Author:Borg | Keyword: burglarproof alarm | From:SeekIC

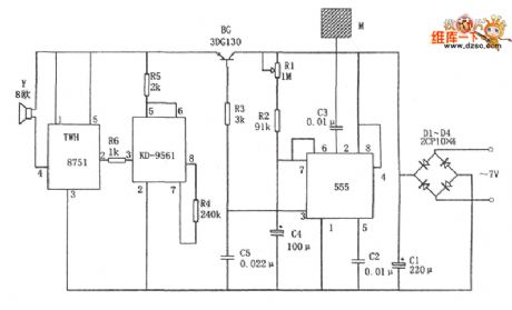
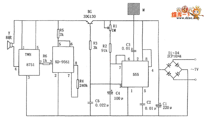
In the figure is the touch burglarproof alarm circuit. This circuit consists of the single steady trigger, the sound simulating circuit, the audio power supply amplifier circuit, the touching metal chip M, the rectifier filter circuit and so on. In the circuit, the time-based circuit 555, R1, R2 and C4 compose the single steady trigger, whose input signal, i.e the triggering signal past C3 when the touching metal chip M is touched, it is input from 2-pin, and the responding circuit turns into the temporary steady state, then the 3-pin is outputting a high LEV. The high LEV conducts the BG pipe, then it makes the power supply of the next circuit conducting.
Reprinted Url Of This Article:
http://www.seekic.com/circuit_diagram/Control_Circuit/The_touch_burglarproof_alarm_circuit.html
Print this Page | Comments | Reading(3)
Code: