Published:2011/6/27 21:47:00 Author:Borg | Keyword: ultrasonic wave, burglarproof | From:SeekIC

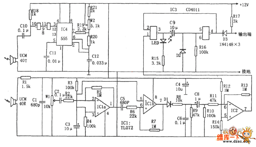
In the figure is the ultrasonic wave burglarproof circuit. The alarm contains the ultrasonic wave emitter and receiver and the decoder. In the circuit, the core of the ultrasonic wave emitter is the multi-resonance oscillator which consists of the 555, R19, R20, R21, W2, C12 and so on, and its oscillating frequency is f=1.44/(R21+Rw2十2R20+R19)C12, the frequency corresponding to the figured parameter is 40kHz+500Hz. After being reversed twice, the alternating square wave output by the oscillator is pushing the ultrasonic sensor UCM40T to output the ultrasonic pulse wave of 40KHz. When the wave encounters the moving object, the Doppler FS is generated.
Reprinted Url Of This Article:
http://www.seekic.com/circuit_diagram/Control_Circuit/The_ultrasonic_wave_burglarproof_circuit.html
Print this Page | Comments | Reading(3)
Code: