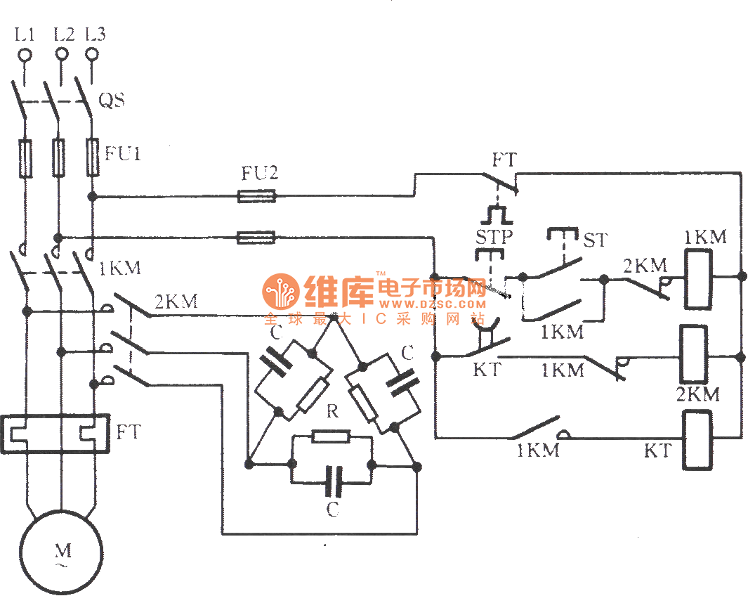
Published:2011/8/30 2:59:00 Author:Christina | Keyword: Three-capacitor braking circuit | From:SeekIC

Reprinted Url Of This Article:
http://www.seekic.com/circuit_diagram/Control_Circuit/Three_capacitor_braking_circuit.html
Print this Page | Comments | Reading(3)
Code: