Published:2012/9/6 22:14:00 Author:Ecco | Keyword: Water tower , pool water , recycling control | From:SeekIC

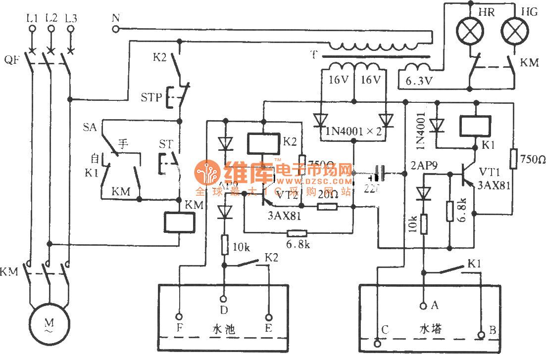
Some places reqiure ( such as stone cutting ) high water consumption, in order to save water and reduce pollution, these place usually utilize water recycling meyhod. The used water flows into the pool, then it is pumped to the water tower. The water recycling control circuit shown in figure can realize water pump automatic control.
Reprinted Url Of This Article:
http://www.seekic.com/circuit_diagram/Control_Circuit/Water_tower_pool_water_recycling_control_circuit.html
Print this Page | Comments | Reading(3)
Code: