Published:2009/7/14 3:34:00 Author:May | From:SeekIC

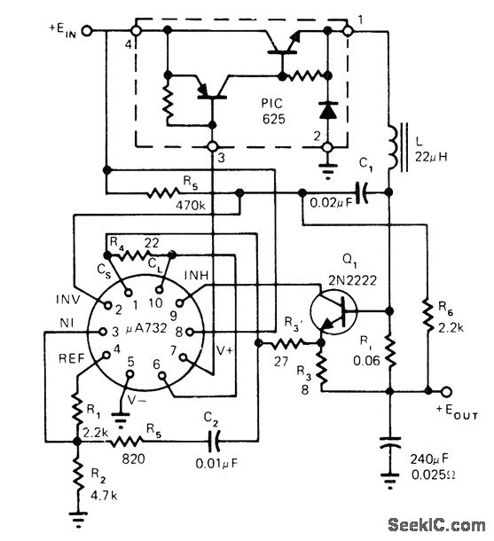
Positive switching regulator circuit uses, μA732 with Unitrode PIC625 hybrid power switch and single transistor, operating in fixed OFF-time mode. Article covers regulator theory of operation in detail.-L. Dixon and ft. Patel, Designers' Guide to: Switching Regulators, EDN Magazine, Oct, 20, 1974, p 53-59.
Reprinted Url Of This Article:
http://www.seekic.com/circuit_diagram/Control_Circuit/_10_V_SWITCHING.html
Print this Page | Comments | Reading(3)
Code: