Published:2009/7/20 Author:Jessie | From:SeekIC

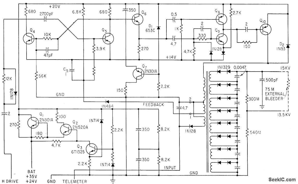
Holds voltage and current output within 1% for 10% in crease or decrease in input. Saturation, related to load current, is sampled at terminals 1 and 2 of output transformer and applied as feedback to control asymmetry of mvbr Q4-Q5, for current control function. Output current is about 15 microamp.-R. N. Riggs, Ultraviolet Space Telescope Will Scan the Stars, Electronics, 35:46, p 37:43.
Reprinted Url Of This Article:
http://www.seekic.com/circuit_diagram/Electrical_Equipment_Circuit/15000_V_FOR_UVICON.html
Print this Page | Comments | Reading(3)
Code: