Published:2009/7/20 22:36:00 Author:Jessie | From:SeekIC

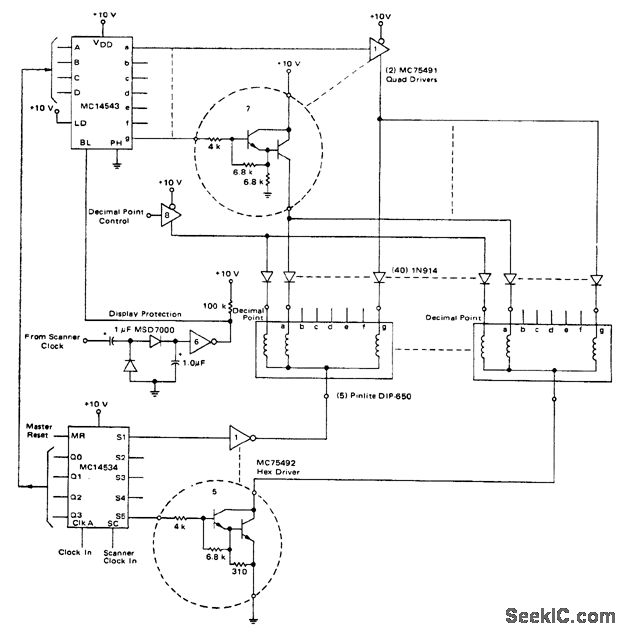
5-digit incandescent display (courtesy Motorola Semiconductor Products Inc.).
Reprinted Url Of This Article:
http://www.seekic.com/circuit_diagram/Electrical_Equipment_Circuit/5_digit_incandescent_display.html
Print this Page | Comments | Reading(3)
Code: