Published:2011/6/18 20:37:00 Author:Lucas | Keyword: Agricultural, non-tower, pressurized , water feeder | From:SeekIC

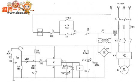
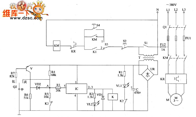
The agricultural non-tower pressurized water feeder circuit is composed of the power supply circuit, pressure detection circuit, control circuit and indication circuit, and the circuit is shown in Figure 1. Power supply circuit is composed of the knife switch Q1, fuses FU1, FU2, power switch S1, power transformer T, bridge rectifier UR and filter capacitor C. Pressure detection circuit consists of the electric contact pressure gauge Q2, resistors R4 ~ R7, the normally closed relay contacts K3 of relay K and transistor V. Control circuit consists of the electronic switch IC IC, diodes VD1, VD2, resistor R3, relay K, AC contactor KM, thermal relay ER, control button S2, manual / automatic control switch S3.
Reprinted Url Of This Article:
http://www.seekic.com/circuit_diagram/Electrical_Equipment_Circuit/Agricultural_non_tower_pressurized_water_feeder_circuit_diagram_3.html
Print this Page | Comments | Reading(3)
Code: