Published:2009/7/24 4:50:00 Author:Jessie | From:SeekIC

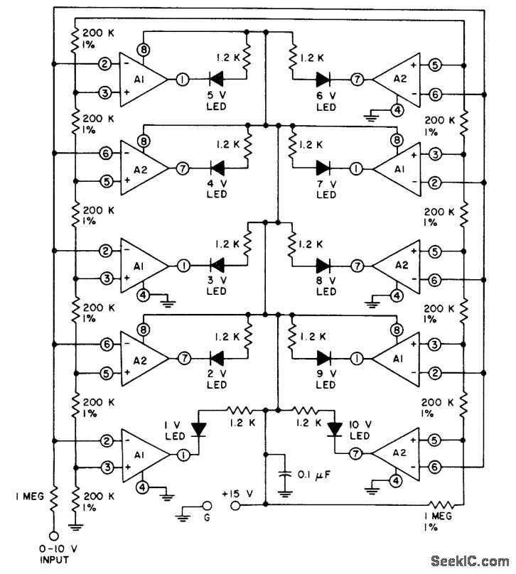
Fig. 15-31 In this circuit, the LED for a particular comparator is turned on when the input voltage reaches the voltage on the resistor-driver reference.Because of the MOSFET input(and bipolar output)this circuit is ideal where input-signal loading is critical-even though many comparator inputs are driven In parallel.Figures 15-30B and 15-30C show the pin connections and electrical characteristics, respectively. Harris Semiconductor Linear&Telecom IC. 1991, p. 4-23.
Reprinted Url Of This Article:
http://www.seekic.com/circuit_diagram/Electrical_Equipment_Circuit/BiMOS_LED_bar_graph_driver.html
Print this Page | Comments | Reading(3)
Code: