Published:2009/6/16 Author:May | From:SeekIC

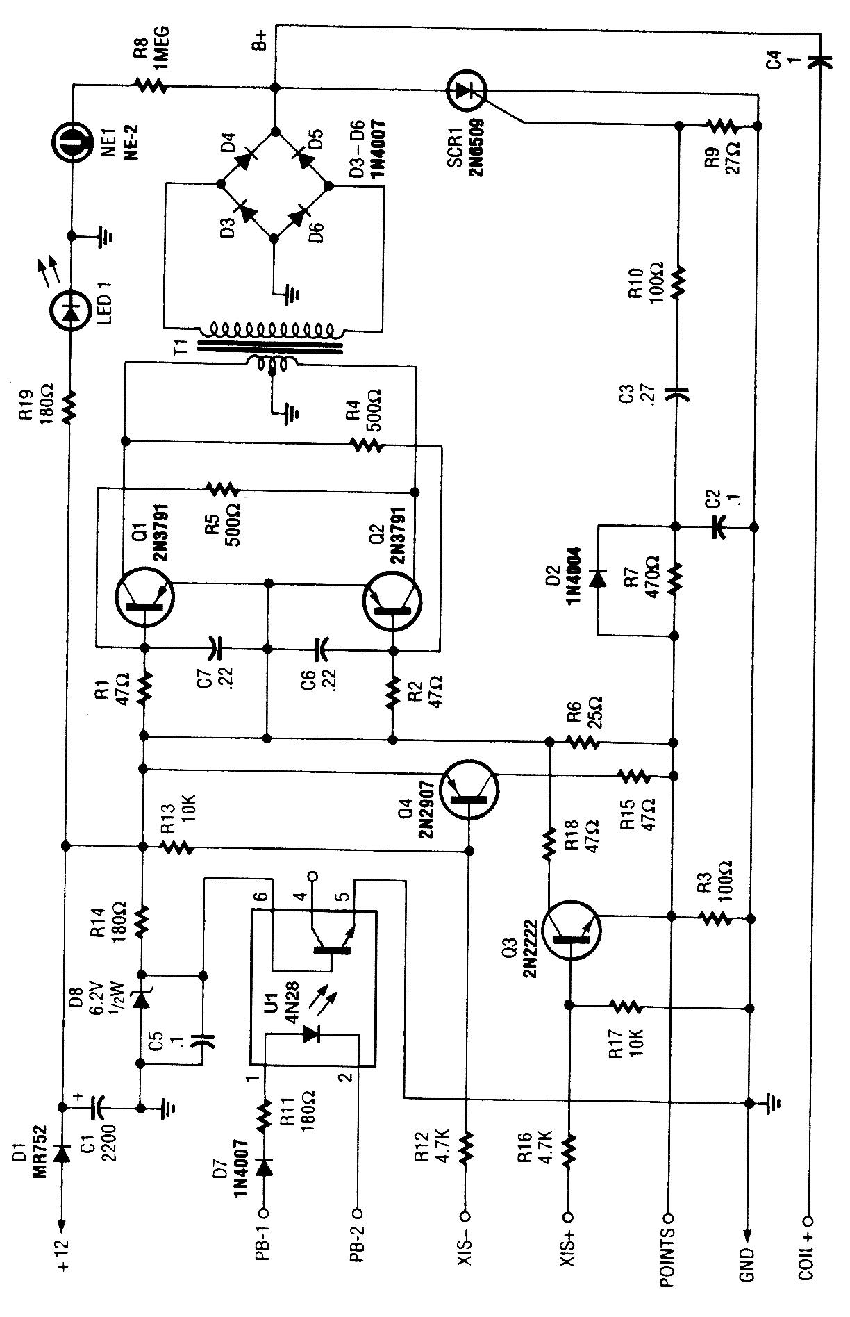
At the heart of the CD4-MX is an astable multivibrator, built around Q1 and Q2, that feeds step-up transformer T1. The out-put of T1 is rectified by D3 to D6 and used to charge capacitor C4. When the points colse, a small voltage is fed to the gate of SCR1, causing it to fire, dumping the charge of C4 to the vehicle's ignition coil. The circuit also contains optional subciruits to accommodate different types of auto ignitions.X15 + and X15 - are alternative trigger configurations for nonponit breaker ignition systems. R6 is not used for these systems and must be removed. Optocoupler U1 can be used (pin 4) in conjunction with X15 - or X15 + depending on polarity of sensor. Note that 60 to 70 kV is available from this system, so observe suitable safety precautions.
Reprinted Url Of This Article:
http://www.seekic.com/circuit_diagram/Electrical_Equipment_Circuit/CD_IGNITION_SYSTEM_FOR_AUTOS.html
Print this Page | Comments | Reading(3)
Code: