Published:2011/7/14 22:39:00 Author:zj | Keyword: Digital, photoelectric counter | From:SeekIC

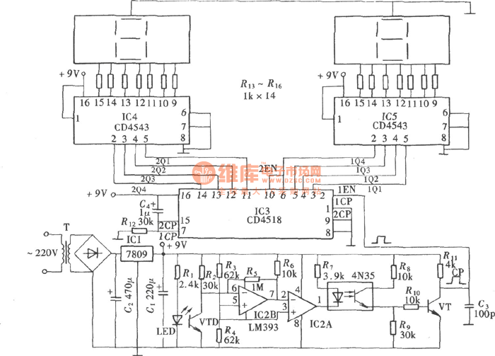
The digital electronic counter has intuitive and accurate counting features. It is currently used in a variety industries. The digital electronic counter hasmany counting trigger mode. It is decided bythe actual conditions of use and environment.It can use a mechanical contact type trigger mode, or use electronic sensor's non-contact trigger.A photoelectric sensor is one of them. It is a non-contact electronic sensor.
Reprinted Url Of This Article:
http://www.seekic.com/circuit_diagram/Electrical_Equipment_Circuit/Digital_photoelectric_counterCD4518-CD4543.html
Print this Page | Comments | Reading(3)
Code: