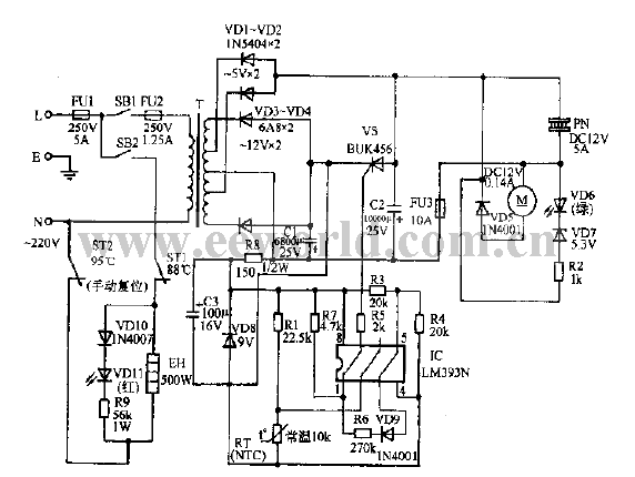
Published:2011/7/22 1:17:00 Author:Ecco | Keyword: Drinking fountain | From:SeekIC

Reprinted Url Of This Article:
http://www.seekic.com/circuit_diagram/Electrical_Equipment_Circuit/Drinking_fountain_circuit_diagram_01.html
Print this Page | Comments | Reading(3)
Code: