Published:2011/6/14 4:00:00 Author:Lucas | Keyword: Electronic , fishing shrimp machine | From:SeekIC

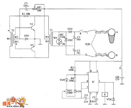
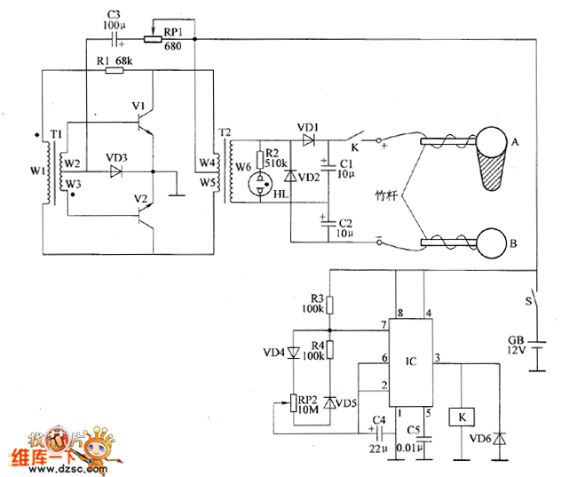
The ectronic fishing shrimp machine circuit is composed of the astable oscillator, inverter circuit, high voltage output circuit, and the circuit is shown as the figure 20. Astable oscillator circuit is composed of the time-base integrated circuit IC, resistors R3, R4, potentiometer RP2, diodes VD4, VD5 and capacitors C4, C5. Inverter circuit is composed of the transistors V1, V2, transformers T1, T2, resistor R1, potentiometer RP1, diode VD3 and capacitor C3. High-voltage output circuit consists of the transformer T2, relay K, diodes VD1, VD2, VD6, resistor R2, capacitors C1, C2, neon light HL and the electrodes A, B. Adjusting the resistance of RP1 can change the oscillation frequency of the inverter circuit.
Reprinted Url Of This Article:
http://www.seekic.com/circuit_diagram/Electrical_Equipment_Circuit/Electronic_fishing_shrimp_machine_circuit_diagram_2.html
Print this Page | Comments | Reading(3)
Code: