Published:2011/6/18 20:18:00 Author:Lucas | Keyword: Electronic, induced scorpion light | From:SeekIC

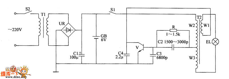
Electronic induced scorpion light circuit is composed of the transistor V, pulse transformer T2, resistor R, capacitors C1 ~ C4, light switch S2, power transformer T1, battery CB, bridge rectifier UR, power transformer T2 and the power switch S1, and the circuit is shown as the chart. T1, UR, C1, GB, and S1, S2 form power supply circuit. V, T2, R, C2 ~ C4 form the pulse oscillator circuit. R selects the 1/4W metal film resistor or carbon film resistor. C1 selects the aluminum electrolytic capacitor with the voltage in 16V ; C2 and C3 select high frequency ceramic capacitors; C4 uses the monolithic capacitor.
Reprinted Url Of This Article:
http://www.seekic.com/circuit_diagram/Electrical_Equipment_Circuit/Electronic_induced_scorpion_light_circuit_diagram.html
Print this Page | Comments | Reading(3)
Code: