Published:2011/6/7 4:40:00 Author:Lucas | Keyword: Electronic rodent repeller | From:SeekIC

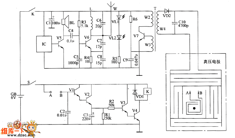
The electronic rodent repeller circuit is composed of the trigger control circuit, sound and light alarm circuit, wireless transmitter circuit and high-voltage generator output circuit, and the circuit is shown as the chart. Control circuit is composed of trigger sensor (the two electrodes between A and B ), transistors V1 ~ V4, resistors R1, R2, capacitors C2, C3, diode VD1 and relay K. Sound and light alarm circuit is composed of the music integrated circuit IC, transistor V5, speaker BL, resistor R5 and LEDs VL1, V12. Wireless transmitter circuit consists of resistors R3, R4, capacitors C4 ~ C8, inductor L, transistor V6 and antenna W. High-voltage generator output circuit consists of the resistor R6, capacitors C9, C1O, step-up transformer T, the transistor V7, diode VD2 and high-voltage electrodes.
Reprinted Url Of This Article:
http://www.seekic.com/circuit_diagram/Electrical_Equipment_Circuit/Electronic_rodent_repeller_circuit_diagram_5.html
Print this Page | Comments | Reading(3)
Code: