Published:2009/7/10 22:50:00 Author:May | From:SeekIC


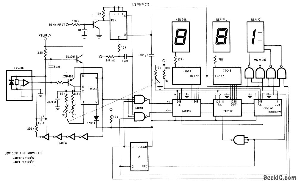
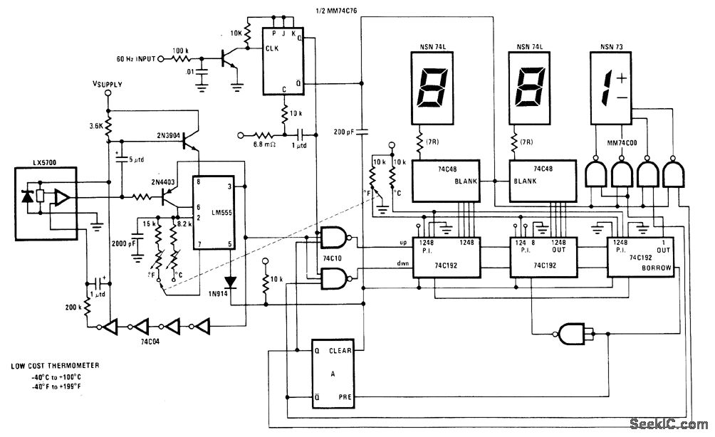
National LX5700 temperature transducer provides input for code conversion circuit driving 3-digit LED display indicating temperature range from -40℃ to +100℃ or -40°F to +199°F under control of ganged switch.- Linear Applications、,Vol. 2, National Semiconductor,Santa Clara.CA.1976,LB-30.
Reprinted Url Of This Article:
http://www.seekic.com/circuit_diagram/Electrical_Equipment_Circuit/FAHRENHEIT_CENTIG_RADE_LED_THERMOMETER.html
Print this Page | Comments | Reading(3)
Code: