Published:2009/7/24 2:17:00 Author:Jessie | From:SeekIC

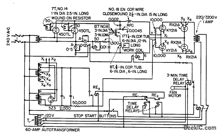
Applies high r-f power peaks in short-duration pulses, such as 11 kw for 2 sec or 45 kw for 0.5 sec, repeated every 5 sec. Settings of time delay relays RE1 and RE2 determine pulse lengths.-J. Markus and V. Zeluff, Handbook of Industrial Electronic Control Circuits, McGraw-Hill, New York, 1956, p 340.
Reprinted Url Of This Article:
http://www.seekic.com/circuit_diagram/Electrical_Equipment_Circuit/INDUSTRIAL_BRAZING_CIRCUIT.html
Print this Page | Comments | Reading(3)
Code: