Published:2011/5/16 22:47:00 Author:Nicole | Keyword: hand washing device | From:SeekIC

The circuit work theory
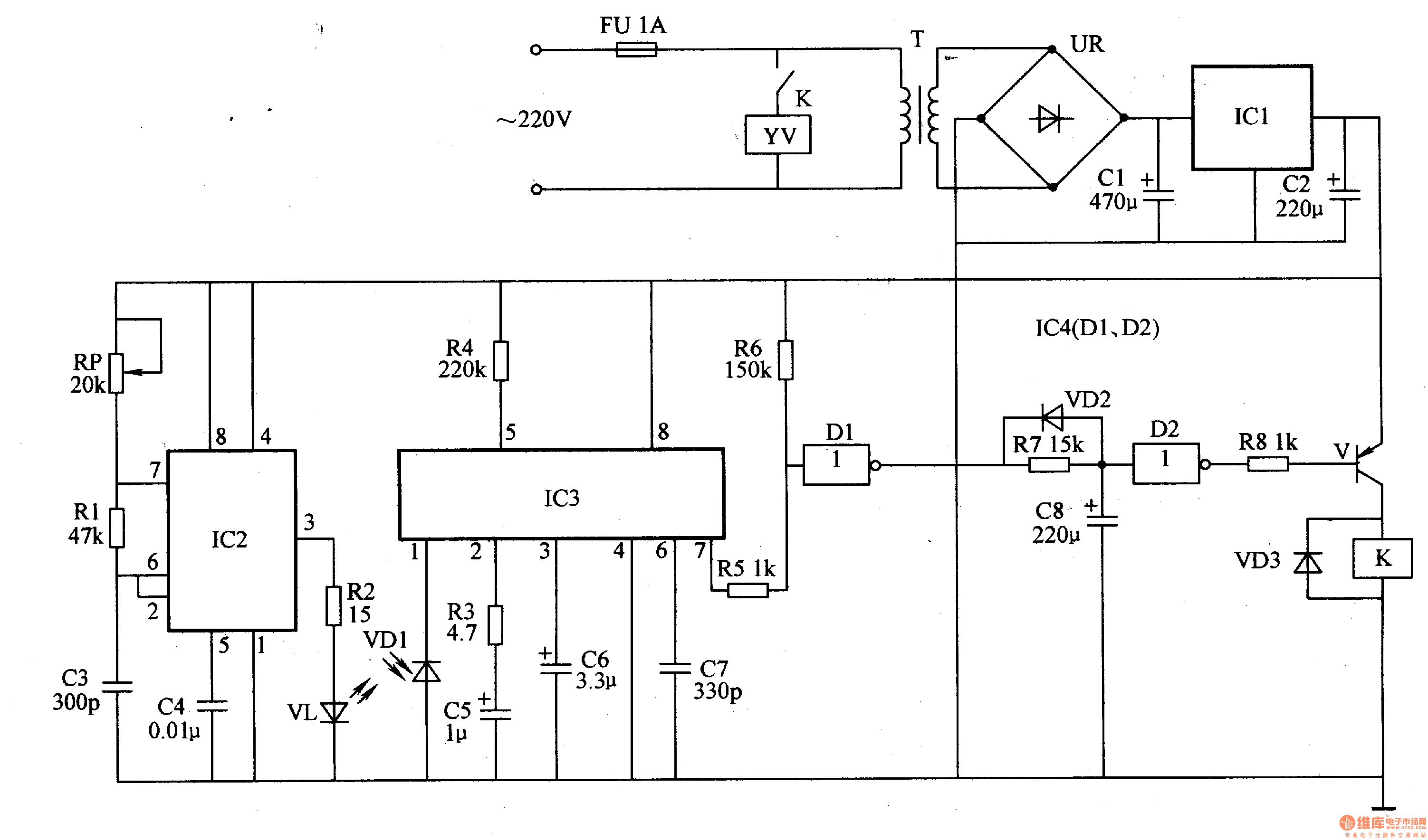
This infrared automatic hand washing device circuit is composed of power supply, infrared transmitting circuit, infrared receiving circuit and control circuit, the circuit is shown in the figure 9-121.
The power supply circuit is made of fuse FU, power transformer T, bridge rectifier UR, filter capacitors C1, C2 and three terminal regulator integrated circuit IC1.
The infrared transmitting circuit is made of time base integrated circuit IC2, potentiometer RP, resistors R1, R2, capacitors C3, C4 and infrared LED VL.
The infrared receiving circuit consists of infrared light-sensitive transistor VD1, resistors R3, R4, capacitors C5-C7 and infrared receiving integrated circuit IC3.
Reprinted Url Of This Article:
http://www.seekic.com/circuit_diagram/Electrical_Equipment_Circuit/Infrared_automatic_hand_washing_device_3.html
Print this Page | Comments | Reading(3)
Code: