Published:2009/7/17 1:42:00 Author:Jessie | From:SeekIC


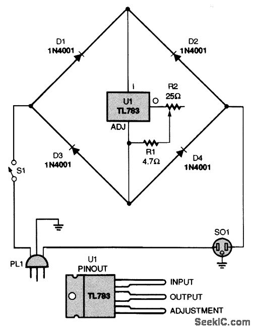
This current limiter will work with any ac device. It does not need a zero-crossing network be-cause it is not based on a triac. Instead, a current-limiting circuit reduces the peaks of the ac waveforms. That is preferable to the action of a triac in a light dimmer, which suddenly turns on and generates significant RE harmonics (even with a zero-crossing network) in all but the fully ON state.
Reprinted Url Of This Article:
http://www.seekic.com/circuit_diagram/Electrical_Equipment_Circuit/LOW_RFI_AC_LIMITER.html
Print this Page | Comments | Reading(3)
Code: