Published:2011/8/1 3:02:00 Author:Ecco | Keyword: Liquid measuring apparatus | From:SeekIC

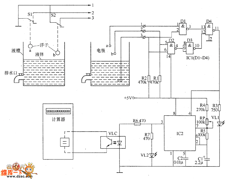
The liquid measuring apparatus circuit is composed of the liguid level control circuit, pulse generator and display circuit, and the circuit is shown as the chart. The pulse generator is composed of the time-base integrated circuit IC2, resistors R4 and R5, potentiometer RP and capacitors C1, C2. Display circuit is composed of the calculator, optocoupler VLC, LED VL2 and resistors R6, R7. R1 ~ R7 select the 1/4W metal film resistors or carbon film resistors. RP uses the organic solid potentiometer or variable resistor. C1 selects the aluminum electrolytic capacitor with the voltage in 16V.
Reprinted Url Of This Article:
http://www.seekic.com/circuit_diagram/Electrical_Equipment_Circuit/Liquid_measuring_apparatus_circuit_diagram.html
Print this Page | Comments | Reading(3)
Code: