Published:2011/8/17 9:46:00 Author: | Keyword: Grid, Electrode, Driving | From:SeekIC

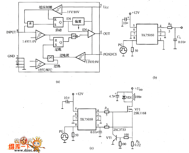
The picture shows the grid electrode driving circuit composed of TK75050. The TK75050 has the internal functions such as current limiting, thermal breakdown protection, low voltage lockout and so on. The load capacitance is 10000pF. It is the low-side grid electrode driving IC with in or out current of ±2A. The picture (a) shows the TK75050's internal equivalent circuit. And when the internal temperature is about 150℃ the over-heat protection circuit would have action. Its input (INPUT) threshold voltage is 1.6V/1.0V which is the so-called TTL voltage level. Its working voltage Ucc is 12V and if it is under 11V the low-voltage lockout circuit would have action, if it is under 10V the circuit would be shut off. This is prevent the unstable working of the circuit when its power voltage varies slowly.
Reprinted Url Of This Article:
http://www.seekic.com/circuit_diagram/Electrical_Equipment_Circuit/Other_circuit/Grid_Electrode_Driving_Circuit_Composed_Of_TK75050.html
Print this Page | Comments | Reading(3)
Code: