Published:2011/8/17 0:30:00 Author: | Keyword: Grid, Electrode, Drivng | From:SeekIC

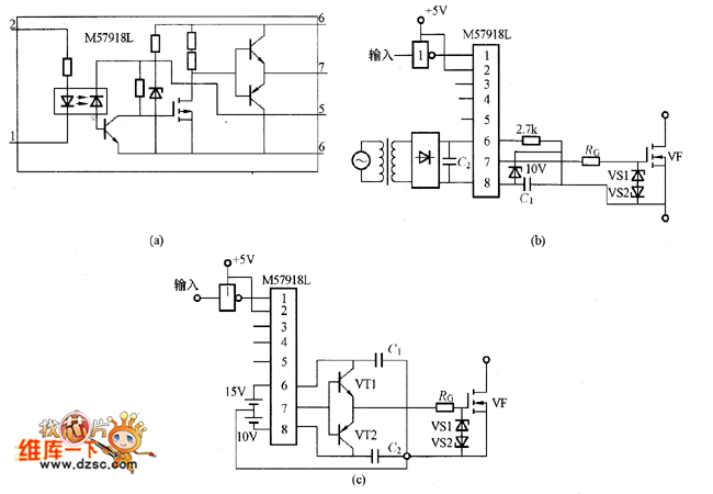
The picture shows the the grid electrode driving circuit composed of M57918L. The picture (a) is the M57918L internal equivalent circuit. The picture (b) shows the circuit driving the low-power MOSFET. In the circuit the C1 and C2's capacity is more than 200 times than Ciss (the input capacitanc of the MOSFET). If using the electrolytic capacitor, it needs to add the film capacitor in parallel with electrolytic capacitor and the film capacitor should have good high-frequency features. Its capacity is 1/200 of the C1 or C2's capacitor. The lower of the RG, the higher the switching speed would be, but it shouldn't be lower than its lower limit. The VS1 and VS2 need the regulator diode about 18V. The picture (c) is the circuit which is driving the large-power MOSFET.
Reprinted Url Of This Article:
http://www.seekic.com/circuit_diagram/Electrical_Equipment_Circuit/Other_circuit/Grid_Electrode_Drivng_Circuit_Composed_Of_M57918L.html
Print this Page | Comments | Reading(3)
Code: