Low Cost Custom Prototype PCB Manufacturer

Other Circuit

Index 9



Power Input Conversion Thick Membrane Integrated Circuit of STR80145 and STR80145A

Published:2011/7/15 4:14:00 Author:Michel | Keyword: Power Input Conversion, Thick Membrane Integrated Circuit

Power Input Conversion Thick Membrane Integrated Circuit of STR80145 and STR80145A
STR80145 and STR80145A are power input conversion thick membrane integrated circuits of SANKEN and they are used in various big screen color TVs. First,Functions and Features STR80145 and STR80145A integrated circuits contain controlled silicon, the power supply voltage sampling circuit, double voltage and bridge rectifying power supply switch circuits etc. Second,Pins and DataThe pins functions and data of STR80145 and STR80145A are shown as table 1. Table 1:Pins Functions and Data of STR80145 and STR80145A   (View)

View full Circuit Diagram | Comments | Reading(911)

Automatic Transmission Circuit One of Soueast Lioncel

Published:2011/7/8 21:39:00 Author:Michel | Keyword: Soueast Lioncel, Automatic Transmission, Circuit One

Automatic Transmission Circuit One of Soueast Lioncel
Automatic Transmission Circuit of Soueast Lioncel   (View)

View full Circuit Diagram | Comments | Reading(734)

Automatic Transmission Circuit Two of Soueast Lioncel

Published:2011/7/8 21:40:00 Author:Michel | Keyword: Lingshuai Cars, Automatic Transmission, Circuit Three

Automatic Transmission Circuit Two of Soueast Lioncel
Automatic Transmission Circuit of Soueast Lioncel   (View)

View full Circuit Diagram | Comments | Reading(711)

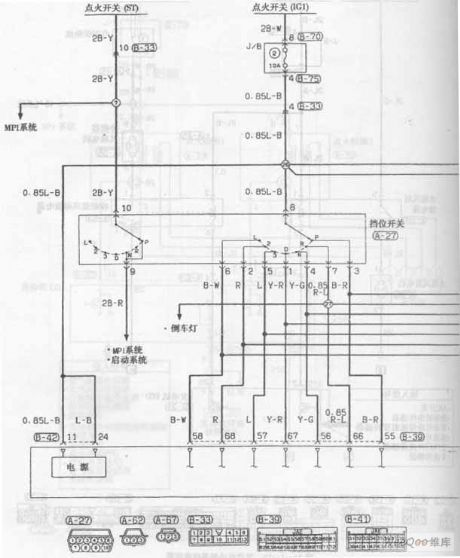
MPI System Launching Circuit One of Soueast Lioncel

Published:2011/7/8 21:46:00 Author:Michel | Keyword: Soueast Lioncel, MPI System Launching, Circuit One

MPI System Launching Circuit One of Soueast Lioncel
MPI System Launching Circuit of Soueast Lioncel   (View)

View full Circuit Diagram | Comments | Reading(640)

MPI System Launching Circuit Three of Soueast Lioncel

Published:2011/7/8 21:47:00 Author:Michel | Keyword: Soueast Lioncel, MPI System Launching, Circuit Three

MPI System Launching Circuit Three of Soueast Lioncel
MPI System Launching Circuit of Soueast Lioncel   (View)

View full Circuit Diagram | Comments | Reading(609)

MPI System Launching Circuit Four of Soueast Lioncel

Published:2011/7/8 21:46:00 Author:Michel | Keyword: Soueast Lioncel, MPI System Launching, Circuit Four

MPI System Launching Circuit Four of Soueast Lioncel
MPI System Launching Circuit of Soueast Lioncel   (View)

View full Circuit Diagram | Comments | Reading(669)

MPI System Launching Circuit Five of Soueast Lioncel

Published:2011/7/8 21:45:00 Author:Michel | Keyword: Soueast Lioncel, MPI System Launching, Circuit Five

MPI System Launching Circuit Five of Soueast Lioncel
MPI System Launching Circuit of Soueast Lioncel   (View)

View full Circuit Diagram | Comments | Reading(716)

MPI System Launching Circuit Six of Soueast Lioncel

Published:2011/7/8 21:35:00 Author:Michel | Keyword: Soueast Lioncel , MPI System Launching, Circuit Six

MPI System Launching Circuit Six of Soueast Lioncel
MPI System Launching Circuit of Soueast Lioncel   (View)

View full Circuit Diagram | Comments | Reading(651)

MPI System Launching Circuit Seven of Soueast Lioncel

Published:2011/7/8 21:36:00 Author:Michel | Keyword: Soueast Lioncel, MPI System Launching, Circuit Seven

MPI System Launching Circuit Seven of Soueast Lioncel
MPI System Launching Circuit of Soueast Lioncel   (View)

View full Circuit Diagram | Comments | Reading(681)

MPI System Launching Circuit Eight of Soueast Lioncel

Published:2011/7/8 21:37:00 Author:Michel | Keyword: Soueast Lioncel, MPI System Launching, Circuit Eight

MPI System Launching Circuit Eight of Soueast Lioncel
MPI System Launching Circuit of Soueast Lioncel   (View)

View full Circuit Diagram | Comments | Reading(671)

Engine Cooling System Circuit of Soueast Lioncel

Published:2011/7/8 21:39:00 Author:Michel | Keyword: Soueast Lioncel, Engine Cooling System, Circuit

Engine Cooling System  Circuit of Soueast Lioncel
Engine Cooling System Circuit of Soueast Lioncel   (View)

View full Circuit Diagram | Comments | Reading(645)

Engine Ignition System Circuit of Soueast Lioncel

Published:2011/7/8 21:38:00 Author:Michel | Keyword: Soueast Lioncel, Engine Ignition System, Circuit

Engine Ignition System  Circuit of Soueast Lioncel
Engine Ignition System Circuit of Soueast Lioncel   (View)

View full Circuit Diagram | Comments | Reading(692)

Automatic Transmission Circuit Four of Soueast Lioncel

Published:2011/7/8 21:43:00 Author:Michel | Keyword: Lingshuai Cars, Automatic Transmission, Circuit Four

Automatic Transmission Circuit Four of Soueast Lioncel
Automatic Transmission Circuit of Soueast Lioncel   (View)

View full Circuit Diagram | Comments | Reading(749)

Automatic Transmission Circuit Three of Soueast Lioncel

Published:2011/7/8 21:41:00 Author:Michel | Keyword: Soueast Lioncel, Automatic Transmission, Circuit Three

Automatic Transmission Circuit Three of Soueast Lioncel
Automatic Transmission Circuit of Soueast Lioncel   (View)

View full Circuit Diagram | Comments | Reading(726)

Automatic Transmission Circuit Six of Soueast Lioncel

Published:2011/7/8 21:44:00 Author:Michel | Keyword: Soueast Lioncel, Automatic Transmission, Circuit Six

Automatic Transmission Circuit Six of Soueast Lioncel
Automatic Transmission Circuit of Soueast Lioncel   (View)

View full Circuit Diagram | Comments | Reading(662)

Air Bag System Circuit Two of Soueast Lioncel

Published:2011/7/9 23:09:00 Author:Michel | Keyword: Soueast Lioncel, Air Bag System, Circuit Two

Air Bag System  Circuit Two of Soueast Lioncel
Air Bag System Circuit of Soueast Lioncel   (View)

View full Circuit Diagram | Comments | Reading(824)

Air Bag System Circuit One of Soueast Lioncel

Published:2011/7/9 23:09:00 Author:Michel | Keyword: Soueast Lioncel, Air Bag System, Circuit One

Air Bag System  Circuit One of Soueast Lioncel
Air Bag System Circuit of Soueast Lioncel   (View)

View full Circuit Diagram | Comments | Reading(854)

Air-conditioning Circuit Three of Soueast Lioncel

Published:2011/7/9 23:10:00 Author:Michel | Keyword: Soueast Lioncel, Air-conditioning Circuit Three

Air-conditioning Circuit Three of Soueast Lioncel
Air-conditioning Circuit of Soueast Lioncel   (View)

View full Circuit Diagram | Comments | Reading(763)

LX5104 Infrared Coding Circuit

Published:2011/7/1 8:03:00 Author:Michel | Keyword: Infrared, Coding Circuit

LX5104 Infrared Coding Circuit
LX5104 Infrared Coding Circuit   (View)

View full Circuit Diagram | Comments | Reading(1175)

South Korea Imported Anti-static PVC Board of Shuangzhen Supply

Published:2011/6/25 4:31:00 Author:Michel | Keyword: Shuangzhen Supply, South Korea, Imported, Anti-static, PVC Board

South Korea Imported  Anti-static PVC Board of Shuangzhen Supply
Shuangzhen supplies South Korea imported anti-static PVC board.Shenzhen Shuangzhen Electronic Co., Ltd is found in Feb. 2007 which has office and warehouses. We are specialied in providing anti-static organic glasses.We devote to providing high-quality industrial products to meet the special needs of high-tech times industry and provide good after-sales service. Shenzhen/Suzhou/Shanghai/Dalian has South Korea imported anti-static PVC board in stocks.The surface resistance is10^6~10^8Ω with excellent antistatic properties.The appearance isbeautiful and the surface is very smooth.Antistatic properties are not easily affected by temperature and humidity.   (View)

View full Circuit Diagram | Comments | Reading(706)

Pages:9/13 12345678910111213