Published:2011/4/25 3:55:00 Author:Ecco | Keyword: refrigerator, temperature, telling circuit | From:SeekIC

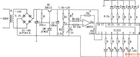
Refrigerator temperature telling circuit is shown as the chart. The circuit consists of step-down circuit, temperature sensing elements Rt, integrated operational amplifier LM324, IC SL322-level display and so on. Buck rectifier circuit provides DC voltage for the entire circuit; Rt is the thermal resistor, SL322 is used to drive light emitting diodes. When the refrigerator temperature increases, the resistance of Rt decrease, the corresponding Vi1 declines, it is amplified by LM324, the voltage Vo rises, Vo is directly sent into the SL322 to drive light emitting diodes, and the input voltage rises due to SL322, the number of lit LEDs increases. Conversely, when the refrigerator temperature is lowered, the number of lit LEDs declines. Determining the temperature of light-emitting diode, the number of lit LEDs can tell the temperature inside the refrigerator. The circuit shown as the chart only has one lit light when at 0 ℃, 10 LED lights at 18 ℃, the average change every 2 ℃ will cause l LED being lit or off. If you want to lower the temperature and more lit LEDs, R3 and R4 may be changed the positions.
Reprinted Url Of This Article:
http://www.seekic.com/circuit_diagram/Electrical_Equipment_Circuit/Refrigerator/The_refrigerator_temperature_telling_circuitLM324SL322.html
Print this Page | Comments | Reading(3)
Code: