Published:2011/6/13 4:57:00 Author:Lucas | Keyword: Rural, wire broadcasting, disconnecting teller | From:SeekIC

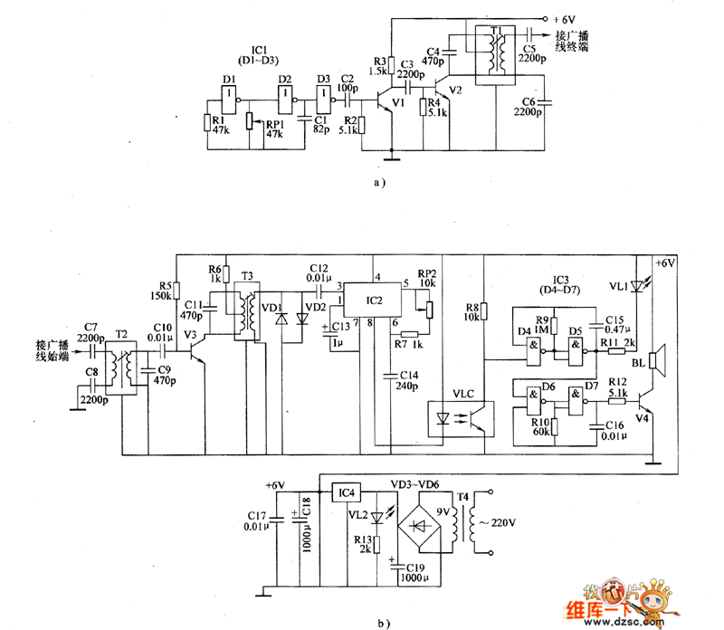
The rural wire broadcasting disconnecting teller circuit is composed of the carrier launched circuit, carrier receiving circuit, alarm circuit and power supply circuit, and the circuit is shown as the chart. Carrier launched circuit (cable radio lines are installed in the terminal) is composed of the high-frequency oscillator circuit and amplified output circuit. High-frequency oscillator consists of the NOT gates D1, D2 which are inside of NOT gate integrated circuit IC1 (D1 ~ D3), resistor R1, potentiometer RP1 and capacitor C1; Amplified output circuit is composed of the D3 which is inside of IC1, capacitors C2 ~ C6 , transistors V1, V2, resistors R2, R3 and IF transformer T1. R1 ~ R13 use 1/4W metal film resistors or carbon film resistors. RP1 and RP2 use small synthetic membrane potentiometer or variable resistor.
Reprinted Url Of This Article:
http://www.seekic.com/circuit_diagram/Electrical_Equipment_Circuit/Rural_wire_broadcasting_disconnecting_teller_circuit_diagram.html
Print this Page | Comments | Reading(3)
Code: