Published:2009/7/23 23:34:00 Author:Jessie | From:SeekIC

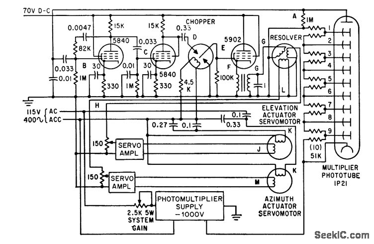
Gain is controlled by varying photomultiplier input volt-ager permitting photoelectric system to track brightness range from remote stars to moon.-W. J. Wichman and M. M. Birnbaum, Servo System Design for Balloon-Borne Star Trackers, Electronics, 34:35, p 43-46.
Reprinted Url Of This Article:
http://www.seekic.com/circuit_diagram/Electrical_Equipment_Circuit/SERVO_CONTROLLED_GAIN.html
Print this Page | Comments | Reading(3)
Code: