Published:2009/6/14 21:47:00 Author:May | From:SeekIC

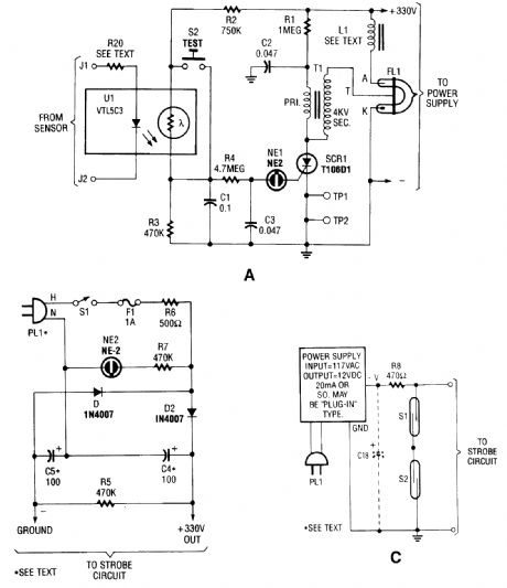
The circuit is activated by an LED/photoresistor isolator (U1), which is a combination of a light-dependent resistor (LDR) and an LED in a single package. That device was chosen because of its high isolation (2000 V) characteristic, which is necessary because the strobe part of the circuit is di-rectly connected to the ac line.The voltage divider is formed by R2, UI's internal resistance, and R3. When UI's internal LED is off, UI's internal LDR has a very high resistance-on the order of 10 MO. The voltage applied to NE1 is considerably below its ignition voltage of approximately 90 Vdc.The optoisolator's internal LED is activated by a dc signal supplying 20 mA. The external sen-sor(s) that supply the signal are connected to the strobe part of the circuit at J1 and J2.When the internal LED lights, the LDR's resistance decreases to around 5 kΩ. Under that con-dition, about 125 Vdc is applied across C1, R4, and C2. The neon lamp periodically fires and extin-guishes as capacitor C3 charges through R4, and discharges via NE1 and the SCR gate.Rests!or R4 restricts the current input to C3, and thereby controls the firing rate of NEl-about three times per second. The discharge through NE1 is applied to the gate of SCR1.SCR1, a sensitive-gate unit, snaps on immediately when NE1 conducts, which completes the ground circuit for transformer T1 (a 4-kV trigger transformer). As SCR1 toggles on and off in time with the firing of NE1, capacitor CZ (connected in parallel with T1's primary) charges via RI, and then discharges very rapidly through T1's primary winding. A voltage pulse is applied to the trigger input of ELI, a Xenon flash lamp.It is important to remember that the circuit is connected directly to the ac line. Resistor R6 is in-cluded to limit the amount of line current available to the circuit. The value of R6 can be decreased if you intend to modify the circuit for more flash power.Warning: Even though the circuit is fuse-protected, it can still be dangerous if handled care-lessly.
Reprinted Url Of This Article:
http://www.seekic.com/circuit_diagram/Electrical_Equipment_Circuit/STROBE_ALERT_SYSTEM.html
Print this Page | Comments | Reading(3)
Code: