Published:2009/7/10 22:44:00 Author:May | From:SeekIC

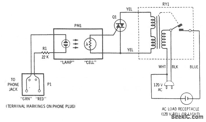
This accessory connects to phone and will activate an attention-getting 120-V bell whenever a ringing voltage appears on the phone line. The four-terminal transducer has a neon bulb close to a photocell, which are both enclosed in a light-tight tube. When the lamp is off, the cell is dark and its resistance is very high. When a ringing voltage appears on the phone line, the neon bulb glows brightly and illuminates the photocell whose resistance then drops to about 1000 Ω. The photocell is in the gate circuit of a triac that will turn on whenever the cell resistance drops. The triac is connected across the switching terminals of the isolation relay. Thus, the relay closes and applies 120 V to the output socket whenever the triac is on.
Reprinted Url Of This Article:
http://www.seekic.com/circuit_diagram/Electrical_Equipment_Circuit/Telephone-Related_Circuit/TELL_A_BELL.html
Print this Page | Comments | Reading(3)
Code: