Published:2011/7/3 2:35:00 Author:Vicky | Keyword: DRAM Integrated Circuit | From:SeekIC

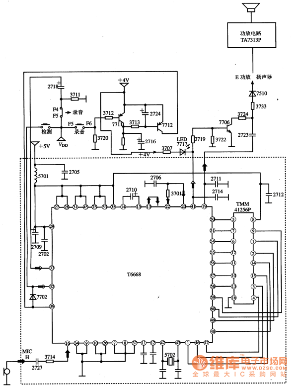
TMM41256P is a dynamic RAM integrated circuit produced by Toshiba. TMM41256P, together with T6668 constitutes the voice mail system of a dictaphone.
1. Functions and datum of pins
16 pins of IC TMM41256P are in dual-in-line packages.
2. Typical applied circuit
As shown in the picture, typical applied circuit of TMM41256P is identical with IC T6668.
Note: Domestic model no. D41256 is the same with IC TMM41256P, therefore the two part no. can be replaced by each other directly.
Reprinted Url Of This Article:
http://www.seekic.com/circuit_diagram/Electrical_Equipment_Circuit/Telephone-Related_Circuit/TMM41256P_DRAM_Integrated_Circuit_Diagram.html
Print this Page | Comments | Reading(3)
Code: